反滲透技術在電廠水脫鹽系統中的應用
反滲透技術由于具有除鹽率高(可達97%)、自控操作強等特點,在海水淡化、苦咸水脫鹽、純水制備等方面得到了廣泛的應用,并產生了重大的社會和經濟效益。特別是近年來,在電力行業鍋爐補給水預脫鹽方面應用較為廣泛。
1、反滲透在(zai)電力行業中的應用
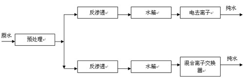
由于電(dian)(dian)力行業中電(dian)(dian)廠鍋(guo)爐需用(yong)電(dian)(dian)導率<0.2μS/cm(電(dian)(dian)阻率>5MΩ•cm),SiO2<0.002mg/L的補(bu)給水,而二級(ji)反滲透(tou)出水電(dian)(dian)導率一(yi)(yi)般(ban)大于1μS/cm,故反滲透(tou)在電(dian)(dian)力行業一(yi)(yi)般(ban)用(yong)于鍋(guo)爐補(bu)給水的預脫鹽(yan)(一(yi)(yi)級(ji)脫鹽(yan))處(chu)理(見圖1)。
反滲透(tou)在(zai)電力(li)行(xing)業(ye)的(de)應用工藝(yi)
![]() |
(1)反(fan)滲透+電去離子(zi)脫鹽系統
反滲透+電去離子(zi)(zi)(RO+EDI)脫(tuo)(tuo)鹽系(xi)統(tong)(tong)是20世紀末發展起來的(de)(de)一(yi)種(zhong)用(yong)(yong)于水(shui)處理的(de)(de)新型脫(tuo)(tuo)鹽系(xi)統(tong)(tong)。該脫(tuo)(tuo)鹽系(xi)統(tong)(tong)出(chu)水(shui)電導率一(yi)般為0.057~0.067μS/cm(電阻率為15~17.5MΩ•cm),系(xi)統(tong)(tong)出(chu)水(shui)水(shui)質完(wan)全滿足電廠鍋爐補給水(shui)的(de)(de)要求,是一(yi)種(zhong)環保型的(de)(de)脫(tuo)(tuo)鹽系(xi)統(tong)(tong)。與傳統(tong)(tong)離子(zi)(zi)交換相比,具有出(chu)水(shui)水(shui)質穩定(ding)、連續生產、使用(yong)(yong)方便、無人值守、不用(yong)(yong)酸(suan)堿、不污染環境、占地面積小(xiao)、運行經濟等優點(dian)。
由于RO+EDI脫(tuo)鹽(yan)(yan)系統(tong)具(ju)有(you)一系列的(de)(de)優點,自從1986年EDI技術工(gong)業(ye)化以(yi)來,全世界(jie)已(yi)安裝(zhuang)近2000套RO+EDI脫(tuo)鹽(yan)(yan)系統(tong),尤其(qi)在(zai)制藥、半導體、電力和表面沖洗(xi)等工(gong)業(ye)中得到(dao)了(le)很大發(fa)(fa)展(zhan),同時(shi)在(zai)廢水處(chu)理、飲料及(ji)微生物等領(ling)域也(ye)(ye)(ye)得到(dao)了(le)廣泛的(de)(de)應用(yong)。目前,國內(nei)已(yi)有(you)近百套RO+EDI脫(tuo)鹽(yan)(yan)系統(tong)裝(zhuang)置在(zai)運行(xing),個別電廠也(ye)(ye)(ye)已(yi)開始試用(yong)。在(zai)電力行(xing)業(ye),RO+EDI脫(tuo)鹽(yan)(yan)系統(tong)極(ji)具(ju)發(fa)(fa)展(zhan)前途(tu),隨著EDI設備的(de)(de)發(fa)(fa)展(zhan)及(ji)投資費用(yong)的(de)(de)降低,該脫(tuo)鹽(yan)(yan)系統(tong)必將成為電廠鍋爐補給(gei)水脫(tuo)鹽(yan)(yan)系統(tong)的(de)(de)主(zhu)流。反滲(shen)透技術也(ye)(ye)(ye)將成為其(qi)他技術不可替代的(de)(de)一種(zhong)預(yu)脫(tuo)鹽(yan)(yan)技術。
(2)反滲透+混合離子交換(huan)脫(tuo)鹽系統
反(fan)滲透(tou)技術(shu)(shu)(shu)在(zai)反(fan)滲透(tou)+混合(he)離(li)(li)(li)子(zi)(zi)交(jiao)(jiao)換(huan)脫鹽系(xi)統(tong)中(zhong)的(de)(de)應(ying)用(yong)(yong),起初是(shi)在(zai)電(dian)廠(chang)鍋爐補給水(shui)離(li)(li)(li)子(zi)(zi)交(jiao)(jiao)換(huan)脫鹽系(xi)統(tong)改(gai)造中(zhong)引(yin)(yin)入(ru)(ru)的(de)(de)。自從1934年(nian)發明離(li)(li)(li)子(zi)(zi)交(jiao)(jiao)換(huan)樹脂以來(lai),離(li)(li)(li)子(zi)(zi)交(jiao)(jiao)換(huan)技術(shu)(shu)(shu)就被應(ying)用(yong)(yong)到純(chun)水(shui)制(zhi)(zhi)備方面,采用(yong)(yong)離(li)(li)(li)子(zi)(zi)交(jiao)(jiao)換(huan)法(fa)可制(zhi)(zhi)得水(shui)質接(jie)近理論純(chun)水(shui)的(de)(de)超純(chun)水(shui)(電(dian)導率為0.055μS/cm,電(dian)阻率為18.2MΩ•cm)。但(dan)(dan)離(li)(li)(li)子(zi)(zi)交(jiao)(jiao)換(huan)法(fa)卻(que)帶(dai)來(lai)了樹脂再生時產生的(de)(de)廢酸(suan)堿造成(cheng)的(de)(de)環境污染。反(fan)滲透(tou)技術(shu)(shu)(shu)的(de)(de)引(yin)(yin)入(ru)(ru),使得廢酸(suan)堿排(pai)放量(liang)與單用(yong)(yong)離(li)(li)(li)子(zi)(zi)交(jiao)(jiao)換(huan)脫鹽系(xi)統(tong)相(xiang)比減少(shao)了90%,這是(shi)脫鹽技術(shu)(shu)(shu)的(de)(de)一大進步。但(dan)(dan)近年(nian)來(lai)隨(sui)著反(fan)滲透(tou)設(she)備投資費用(yong)(yong)的(de)(de)降低,特別是(shi)1998年(nian)以后,國(guo)內大批電(dian)廠(chang)在(zai)原有離(li)(li)(li)子(zi)(zi)交(jiao)(jiao)換(huan)脫鹽系(xi)統(tong)改(gai)造中(zhong)引(yin)(yin)入(ru)(ru)了反(fan)滲透(tou)技術(shu)(shu)(shu),且有一種盲(mang)目跟上的(de)(de)趨(qu)勢(shi)。筆(bi)者(zhe)認為,反(fan)滲透(tou)技術(shu)(shu)(shu)的(de)(de)引(yin)(yin)入(ru)(ru)應(ying)結合(he)本地區的(de)(de)水(shui)資源狀況,原水(shui)水(shui)質特點(dian)并考慮制(zhi)(zhi)水(shui)成(cheng)本,方可取得好的(de)(de)效果和收益(yi)。
2、引入反滲透技術(shu)應考慮的因素(su)
(1)工程投資(zi)和制水成本的(de)比(bi)較
本(ben)文結合中國鋁(lv)業公司山東分公司自(zi)備電廠原離(li)子交換(huan)脫鹽系統(tong)引入反(fan)滲透技(ji)術的工程投資和制水成本(ben)的變化來說(shuo)明這一(yi)問題。
(2)工(gong)程(cheng)(cheng)投資(設備(bei)及安裝工(gong)程(cheng)(cheng)費(fei))的比較
對同規模(mo)反(fan)滲透(tou)+混(hun)合(he)離(li)子(zi)交(jiao)換脫(tuo)(tuo)鹽(yan)(yan)系統(tong)與(yu)離(li)子(zi)交(jiao)換脫(tuo)(tuo)鹽(yan)(yan)系統(tong)(復床)建筑工(gong)(gong)程費(fei)(fei)基本相當,僅設(she)(she)備(bei)費(fei)(fei)及(ji)安(an)(an)裝(zhuang)工(gong)(gong)程費(fei)(fei)相差較大,根據(ju)本實例工(gong)(gong)程投(tou)(tou)資(靜態投(tou)(tou)資)分析,反(fan)滲透(tou)+混(hun)合(he)離(li)子(zi)交(jiao)換脫(tuo)(tuo)鹽(yan)(yan)系統(tong)設(she)(she)備(bei)及(ji)安(an)(an)裝(zhuang)工(gong)(gong)程費(fei)(fei)每m3水(shui)投(tou)(tou)資不低(di)于(yu)4.33萬(wan)元(yuan)人(ren)民幣(bi),離(li)子(zi)交(jiao)換脫(tuo)(tuo)鹽(yan)(yan)系統(tong)(復床)設(she)(she)備(bei)及(ji)安(an)(an)裝(zhuang)工(gong)(gong)程費(fei)(fei)每m3水(shui)投(tou)(tou)資不高于(yu)2.56萬(wan)元(yuan)人(ren)民幣(bi)。對于(yu)產水(shui)量為(wei)200m3/h脫(tuo)(tuo)鹽(yan)(yan)系統(tong),反(fan)滲透(tou)+混(hun)合(he)離(li)子(zi)交(jiao)換脫(tuo)(tuo)鹽(yan)(yan)系統(tong)工(gong)(gong)程投(tou)(tou)資不小于(yu)986萬(wan)元(yuan)人(ren)民幣(bi),而離(li)子(zi)交(jiao)換脫(tuo)(tuo)鹽(yan)(yan)系統(tong)(復床)工(gong)(gong)程投(tou)(tou)資一般在630萬(wan)元(yuan)人(ren)民幣(bi)左右(you)。
(3)制水成本的比較
對同一種原(yuan)水(shui),離子交換(huan)(huan)脫(tuo)鹽系(xi)統(tong)(tong)與反滲(shen)透(tou)+混合(he)(he)離子交換(huan)(huan)脫(tuo)鹽系(xi)統(tong)(tong)的制水(shui)成(cheng)(cheng)本(ben)是(shi)不同的。該(gai)公司自(zi)備電廠(chang)原(yuan)離子交換(huan)(huan)脫(tuo)鹽系(xi)統(tong)(tong)為(wei)(wei)復床(強酸氫型(xing)陽離子交換(huan)(huan)器+強堿氫氧型(xing)陰(yin)離子交換(huan)(huan)器)+混合(he)(he)離子交換(huan)(huan)器,產(chan)水(shui)能力(li)為(wei)(wei)200m3/h,系(xi)統(tong)(tong)進(jin)水(shui)含(han)鹽量為(wei)(wei)630mg/L。2001年(nian)10月引入反滲(shen)透(tou)技術,形成(cheng)(cheng)反滲(shen)透(tou)+混合(he)(he)離子交換(huan)(huan)脫(tuo)鹽系(xi)統(tong)(tong)。現將系(xi)統(tong)(tong)改造(zao)前(qian)后相關運行情況及制水(shui)成(cheng)(cheng)本(ben)分別列于表1,表2,表3(表中物(wu)料的價格(ge)以(yi)32%的HCl530元(yuan)(yuan)/t,31%的燒堿530元(yuan)(yuan)/t,電費(fei)0.44元(yuan)(yuan)/(kW•h),原(yuan)水(shui)3元(yuan)(yuan)/m3,阻垢劑8萬元(yuan)(yuan)/t計)。
![]() |
從表(biao)中可以看出(chu),系(xi)統改(gai)造后對于離子交換部分可以大大提高樹脂的再生周期,降低了酸(suan)、堿耗量。但(dan)經(jing)統計,系(xi)統改(gai)造后每年各項費用(yong)增(zeng)加(jia)(jia)160.56萬(wan)元,制(zhi)水成本(ben)增(zeng)加(jia)(jia)0.92元/m3。比原系(xi)統的運行成本(ben)增(zeng)加(jia)(jia)了約20%,分析原因主要有以下幾個方面。
①反(fan)滲(shen)(shen)(shen)(shen)透(tou)系統(tong)能(neng)耗較(jiao)高(gao)。原水(shui)(shui)需用(yong)高(gao)壓(ya)泵升壓(ya)后(hou)送入反(fan)滲(shen)(shen)(shen)(shen)透(tou)裝置,能(neng)耗較(jiao)高(gao)。目前,國(guo)內(nei)用(yong)于(yu)非高(gao)含鹽(yan)(yan)量(liang)水(shui)(shui)的(de)(de)反(fan)滲(shen)(shen)(shen)(shen)透(tou)脫鹽(yan)(yan)系統(tong)其(qi)電(dian)耗不低于(yu)1.6kW•h/m3,而國(guo)內(nei)已有的(de)(de)海水(shui)(shui)反(fan)滲(shen)(shen)(shen)(shen)透(tou)淡化(hua)系統(tong)電(dian)耗為5~6kW•h/m3。且國(guo)內(nei)用(yong)于(yu)非高(gao)含鹽(yan)(yan)量(liang)水(shui)(shui)的(de)(de)反(fan)滲(shen)(shen)(shen)(shen)透(tou)脫鹽(yan)(yan)系統(tong)一般沒有采取濃水(shui)(shui)能(neng)量(liang)回收措(cuo)施(能(neng)量(liang)透(tou)平裝置或壓(ya)力轉換器),造(zao)成能(neng)量(liang)極大浪費(fei)。
②阻(zu)垢劑費用(yong)(yong)較高(gao)。反(fan)滲(shen)(shen)透裝(zhuang)置(zhi)濃水(shui)含(han)鹽(yan)(yan)量一般為(wei)(wei)原水(shui)含(han)鹽(yan)(yan)量的(de)(de)4倍,為(wei)(wei)防止濃水(shui)端出現諸(zhu)如CaCO3,CaSO4濃度積大于其平衡溶(rong)解度指數(shu)時結晶析出而損壞(huai)膜元件,一般均在反(fan)滲(shen)(shen)透裝(zhuang)置(zhi)之(zhi)前設置(zhi)了阻(zu)垢劑投加裝(zhuang)置(zhi)。現國內常用(yong)(yong)的(de)(de)KingLee,Flocon,Argo等公(gong)司的(de)(de)阻(zu)垢劑均為(wei)(wei)進口產(chan)品,價格(ge)為(wei)(wei)8萬元/t左右(you)。
③水利(li)(li)用率較低。反滲透裝(zhuang)置的(de)水利(li)(li)用率一(yi)般為75%,同時其對進水水質要求較高(gao)(SDI≤5),致(zhi)使原水預處(chu)理難度加大(da),這進一(yi)步降低了整(zheng)套脫鹽系統(tong)的(de)水利(li)(li)用率,增加了原水耗量。
④清(qing)洗維(wei)修費用較大。保安過濾(lv)器(qi)濾(lv)芯在正常工作情(qing)況(kuang)下,可維(wei)持3~4個月的(de)使用壽命,需(xu)定期更換。反滲透膜組件受污染(ran)時,需(xu)進行化(hua)學(xue)清(qing)洗。
(4)結合原水水質的特點選擇
在電廠鍋爐補給水脫(tuo)鹽(yan)系統中,是否在離子交(jiao)換脫(tuo)鹽(yan)系統前引入反滲透預(yu)脫(tuo)鹽(yan),應結合本(ben)地區的(de)水資源狀況及(ji)原(yuan)水水質特(te)點來(lai)決定。
①當原水含鹽量不(bu)大(da)于1000mg/L時,采(cai)用(yong)復床+混合(he)離子(zi)交(jiao)換(huan)脫(tuo)(tuo)(tuo)鹽是比(bi)較(jiao)經濟合(he)理的(de)。對于這種水,樹脂再生(sheng)周期一般(ban)不(bu)小于10h,再生(sheng)操作勞動(dong)強度及再生(sheng)頻率也是可以接(jie)受的(de)。若采(cai)用(yong)自(zi)動(dong)控(kong)制(zhi),離子(zi)交(jiao)換(huan)脫(tuo)(tuo)(tuo)鹽將是一種最佳的(de)選擇。如(ru)果(guo)引入反滲(shen)透預脫(tuo)(tuo)(tuo)鹽,必將使后續(xu)離子(zi)交(jiao)換(huan)脫(tuo)(tuo)(tuo)鹽系統(tong)再生(sheng)周期極(ji)長,使其接(jie)近零負荷運行(xing),造成投資加大(da),制(zhi)水成本(ben)偏(pian)高。
②如原水(shui)含鹽量為(wei)1000~4000mg/L,預脫(tuo)鹽是否(fou)采用反滲透(tou)法需與電滲析法進行(xing)經濟比(bi)較確定。
③如(ru)原水含鹽(yan)(yan)量大于4000mg/L且水質滿足反滲透(tou)(tou)進水水質要求時(shi),引入(ru)反滲透(tou)(tou)預(yu)脫鹽(yan)(yan)是(shi)一(yi)種經濟合理的方(fang)案。
3、結語
反(fan)滲透(tou)(tou)是(shi)一種(zhong)先進的(de)脫(tuo)鹽(yan)(yan)技術,它(ta)具有脫(tuo)鹽(yan)(yan)率高(gao)(gao)、自控程(cheng)度(du)強等優點(dian),在(zai)海水淡化、苦咸水脫(tuo)鹽(yan)(yan)、純(chun)水制備等方面得到(dao)了廣泛(fan)的(de)應(ying)(ying)用(yong)。其(qi)(qi)與EDI配合(he)(he),組成(cheng)反(fan)滲透(tou)(tou)+電去離(li)子(zi)脫(tuo)鹽(yan)(yan)系統,在(zai)電力行業(ye)將有廣闊的(de)發展前景。但由于(yu)其(qi)(qi)運行費用(yong)較高(gao)(gao),在(zai)電廠鍋爐補給水中反(fan)滲透(tou)(tou)+混(hun)合(he)(he)離(li)子(zi)交換脫(tuo)鹽(yan)(yan)系統的(de)應(ying)(ying)用(yong)應(ying)(ying)結合(he)(he)原(yuan)水水質的(de)情況并考慮(lv)制水成(cheng)本來選擇(ze),否則盲(mang)目選用(yong)勢(shi)必(bi)造成(cheng)經濟(ji)損失。

使用微信“掃一掃”功能添加“谷騰環保網”